Những điều thú vị quanh LPU muối nấu chảy mới
Lò phản ứng (LPU) muối nấu chảy mới của Leslie Dewan và Mark Massie, hai tác giả tốt nghiệp MIT (Massachusetts Institute of Technology), được đánh giá là có nhiều ưu điểm nổi bật như có thể tái sử dụng nhiên liệu, sử dụng uranium dưới dạng chất lỏng nên tránh tình trạng vùng hoạt nóng chảy, nguyên nhân dẫn đến tai nạn Fukushima sau thảm họa sóng thần. Nhân đây, tạp chí Tia Sáng đã trao đổi GS. TS Cao Chi về loại LPU mới này.
LPU nhiên liệu muối nấu chảy mới do hai kỹ sư Leslie Dewan và Mark Massie thiết kế đang được đặt hy vọng sẽ tác động đến quá trình phục hồi ngành điện hạt nhân thế giới. Vậy ông có thể giới thiệu rõ hơn cho độc giả Tia Sáng về loại lò này?
Trước hết xin cám ơn tác giả Ng.H đã lược dịch thông tin lý thú về LPU nhiên liệu muối nấu chảy mới trên tạp chí Tia Sáng (bài Lò phản ứng hạt nhân thế hệ mới sẽ phục hồi ngành điện hạt nhân?). Đây là loại lò dựa trên mô hình lò MSR (Molten Salt reactor – LPU muối nấu chảy). MSR sử dụng một loại dung dịch muối nấu chảy (UF trong muối) vừa làm nhiên liệu vừa làm chất làm nguội.
Loại lò MSR do Leslie Dewan và Mark Massie – sau đây sẽ ghi là MSR (LM) – thiết kế có bổ sung nhiều cải tiến công nghệ quan trọng, giúp tái sử dụng chất thải phóng xạ một cách có hiệu quả. Với những cải tiến này, hai tác giả đặt hy vọng làm sống lại giấc mơ hạt nhân.
Họ cho rằng, MSR (LM) là an toàn hơn các LPU hiện hành. MSR đốt nhiên liệu uranium lỏng thay vì nhiên liệu rắn. Điều này làm giảm nguy cơ nóng chảy tâm lò. Muốn cạnh tranh với điện than và khí, MSR (LM) cần phải đảm bảo được tiêu chí an toàn hơn và hiệu quả hơn. Công ty khởi nghiệp Transatomic Power hiện đã sẵn sàng xây dựng một MSR (LM). MSR này sẽ đốt cháy đến 96 % nhiên liệu (so với 40 % của các LPU hiện hành) và sản xuất điện năng nhiều hơn 75 lần trên một tấn uranium. Một điểm quan trọng nữa là MSR (LM) chú trọng sử dụng lại nhiên liệu đã cháy từ các LPƯ khác.
Với lượng chất thải phóng xạ gần 80.000 tấn ở Mỹ (cộng với 2.000 tấn phát sinh từ mỗi năm), MSR (LM) sẽ biến những lượng phóng xạ thành điện năng hữu ích.
Ưu điểm thiết kế này là nhằm vào chất thải phóng xạ. Tuy nhiên con đường của Leslie Dewan và Mark Massie từ công bố nghiên cứu đến ứng dụng vào thực tế vẫn còn dài.
Vậy theo ông, ưu điểm về an toàn của lò MSR (LM) so với những loại lò thế hệ cũ là gì?
Chúng ta có thể thấy hiện nay tại Mỹ, phần lớn lò phản ứng là LWR (lò nước nhẹ). Những tai nạn tại Three Mile Island, Chernobyl, Fukushima Daachi đã làm đẩy lùi sự phát triển của năng lượng hạt nhân.
Các lò cũ có hai khuyết điểm: thứ nhất quá trình phân hạch làm phát sinh các độc tố như krypton và xenon làm hại đến dòng neutron. Vì vậy các thanh nhiên liệu đã cháy phải được thay bằng những thanh nhiên liệu mới. Việc lưu giữ các thanh nhiên liệu đã cháy là một vấn đề phức tạp. Thứ hai lò luôn cần điện để bơm nước lạnh giữ tâm lò khỏi bị nóng chảy. Với trường hợp nhà máy Fukushima, việc mất nguồn điện dẫn đến việc tâm lò bị nóng chảy.
Trong MSR (LM), muối uranium được sử dụng làm nhiên liệu. Khi nhiệt độ lên trên 500 độ C, muối nhiên liệu trở thành chất lỏng. Chất lỏng này chảy một chất này làm chậm neutron và gây nên phản ứng phân hạch, qua đó tạo ra nhiệt. Khi mất điện, một cơ chế (freeze valve – van đông lạnh, khi bị nóng thì van mở) cho phép nhiên liệu chảy xuống một bể mà tại đó, nhiên liệu bị làm lạnh và đông đặc lại, vì thế sẽ không thể xảy ra tình trạng lò bị nóng chảy.
Hai tác giả đang thiết kế một lò 20 MW, lò này sẽ hoạt động vào năm 2020. Mục đích họ muốn tiến đến là lò 520 MW với chi phí 1,7 tỷ đô la (bằng 1/2 chi phí LWR).
Ông có thể cho độc giả thấy nguyên tắc hoạt động của MSR(LM)
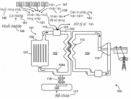
Sau đây là sơ đồ trong bằng sáng chế của Leslie Dewan và Mark Masie đánh dấu số US 20130083878 A1.

Chú thích: 100 – lò phản ứng, 101 – hệ LPU, 102 – vòng sơ cấp, 103 – hỗn hợp nhiên liệu – muối, 104 – vòng thứ cấp, 106 – tâm lò, 108 – bơm, 112 – bộ trao đổi nhiệt, 117 – bể chứa, 118 – van từ đầu ra tâm lò, 120 – hệ chứa phụ, 131 – hệ xử lý xỉ, 139 – nhiên liệu đã cháy, 143 – các LPU hiện hành, 145 – muối nóng chảy, 147 – viên nhiên liệu từ các hệ LPU khác, 149 – muối halide như LiF, 151 – lò đốt, 152 – vũ khí giải trừ, 155 – uranium thiên nhiê, 157 – nhiên liệu mới (U 235, U 233, U 235, Pu 239 hay Pu 241), 159 – uranium nghèo từ quá trình làm giàu, Halide: hợp chất gồm halogen (fluorine F, chlorine Cl, bromine Br, hay astatine At) và một nguyên tố hoặc gốc khác).
Trên sơ đồ này, chúng ta hãy đặc biệt chú trọng đến sự phong phú về thành phần nhiên liệu (xem các số 152, 155, 157, 159, 139 trên sơ đồ và chú thích). Có thể thấy, MSR (LM) đặc biệt chú ý đến các nhiên liệu đã cháy.
Triển vọng của MSR(LM) trong tương lai là gì, thưa ông?
Thông tin về MSR(LM) gây ra nhiều ấn tượng. Ấn tượng thứ nhất gây nên bởi slide sau đây trong bài nói chuyện của Leslie Dewan.

Trên slide có dòng chữ: Hiện nay chúng ta có thể biến 270.000 tấn chất thải thành 72 năm năng lượng cho toàn hành tinh của chúng ta.
Ấn tượng thứ hai là về sự trẻ trung đặc biệt của hai tác giả Leslie Dewan và Mark Massie.
Leslie Dewan (sinh 27/11/1984), kỹ sư hạt nhân, đồng sáng lập công ty Transatomic Power. Leslie Dewan được tạp chí Time bầu (tháng 12/2013) là một trong 30 nhân vật thay đổi thế giới.
Mark Massie (sinh năm 1985), chuyên gia hạt nhân, đồng sáng lập công ty Transatomic Power.
Dự án MSR (LM) có thể có nhiều triển vọng cho ngành năng lượng hạt nhân. Công ty TerraPower Bill Gate sẵn sàng cung ứng tài trợ song hiện nay, Ủy ban Pháp quy hạt nhân Mỹ (US Nuclear Regulatory Commission) vẫn chưa cấp phép (licence). Nếu MSR (LM) thành công thì trong vòng một hoăc hai thập kỷ tới chắc chúng ta vẫn chưa có được MSR (LM) trên thị trường. Tuy nhiên trong tương lai, chúng ta có thể đặt nhiều hy vọng vào MSR (LM).
Xin cám ơn ông
Trang Thúy thực hiện
Đọc thêm:
Lò phản ứng hạt nhân thế hệ mới sẽ phục hồi ngành điện hạt nhân?
http://tiasangold.codetot.org/Default.aspx?tabid=111&CategoryID=2&News=8951
Các phương hướng công nghệ điện hạt nhân trong tương lai đến
http://tiasangold.codetot.org/Default.aspx?tabid=111&CategoryID=2&News=8710
http://tiasangold.codetot.org/Default.aspx?tabid=111&CategoryID=2&News=8742
